Recent content by DanDare1

  1. D

    Heat Recovery System

    Thanks very much for the prompt response. I will pass it on and hope that we have no more mishaps.... Kind regards DD
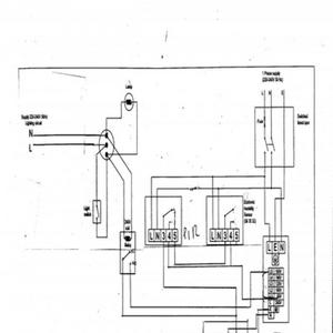
  2. D

    Heat Recovery System

    Help please! I would like to run my transformer-powered Heat Recovery System so that it turns on to full power when I turn on the light switch (via the relay indicated); but it also turns on to trickle when either the PIR or humidistat are activated. The transformer has several voltage...
  3. Untitled

    Untitled

  4. DanDare1

    DanDare1

    HRS
Back
Top