Recent content by les2010

  1. L

    oil smell

    what are the disadvantages of the burner being over aired apart from the smell of oil
  2. L

    oil smell

    can the hole in the flue be closed off with closure tape can the flue be tested with the smoke pump and if not why?? or do you need a fga thanks
  3. L

    oil smell

    boilerman this is a modified benetone burner the burner has no model number on it the adjustment for the air in take is a sliding damper which was made with a piece of aluminium on a sliding bar there is no numbering for adjusting the air in take the air in take is currently fully open the...
  4. L

    oil smell

    delta t what do you mean by the burner the only seals that have not been renewed are the ones on the burner all the other fire rope seals have been renewed there are no signs of any oil or wet or damp patches it seems that when the burner goes into firing sequence that the unit does not...
  5. L

    oil smell

    it's a wamsler converted solid fuel to kerosene it goes up a chimney there is a cooker hood but this happens when the extractor is off there is only a window
  6. L

    oil smell

    it's a benetone burner and it's open flued the smell is only on the initial firing sequence and about 5 mins after it has fired the smell has completely gone there is no loud bang when the burner ignites thanks
  7. L

    oil smell

    can anyone tell me what could cause an oil smell as burner starts to fire after about 5 mins the smell is gone thanks
  8. L

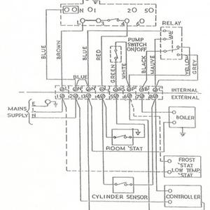
    2 pump's

    matt1e thanks for all your advice just got confirmation from horstmann tech and they are quite happy with the revised diagram for the h37 & h47 got that in writing and they say they will still stand over the 5 year warranty on all the controls thanks
  9. L

    2 pump's

    matt1e uploaded a sketch of the h37xl with the relay any chance letting me know what you think thanks
  10. L

    2 pump's

    matt1e was looking at h37 & h47 diagrams and it looks to me like i could use the h37 for what i need as the ufh has its own pump ,w/s ,blending valve & programmer would it be possible to adapt the h37 diagram or am i looking at this the wrong way also matt the relay you have added in is a...
  11. L

    2 pump's

    matt1e thanks if you get the chance could you add the pump overrun great help
  12. L

    2 pump's

    matt1e just got an attachment from horstmann tech for wiring of 2 pumps but they don't have 1 for either the h37xl or the h47xl they are in my album thanks
  13. L

    2 pump's

    delta t just to clarify this is not a system boiler the main pump and e/v are remote from appliance as is the filling loop. if i use the 1 pump and move it into the attic it is only about 3-4 meters from the cooker if that is the case there would be 1 z/v in the attic and the other 2 z/v...
  14. L

    2 pump's

    hotpress = airing cupboard. it's a benetone burner the output is 35kw
  15. L

    2 pump's

    agile that is a seperate from origional
Back
Top