Recent content by ontheball247

  1. O

    Baxi solo 2..until i get approval for the combustion chamber

    Thanks mate. But yeh I solved it in the end. The pump was siezed which eventually knackered the expansion vessel. Changed the vessel n freed the pump with a screw driver. Funny thing is the pump n 3port valve were boxed in n plastered over. Lol. I still should have known to find em n check them...
  2. O

    Baxi solo 2..until i get approval for the combustion chamber

    Thanks mate. But yeh I solved it in the end. The pump was siezed which eventually knackered the expansion vessel. Changed the vessel n freed the pump with a screw driver. Funny thing is the pump n 3port valve were boxed in n plastered over. Lol. I still should have known to find em n check them...
  3. O

    Baxi solo 2..until i get approval for the combustion chamber

    Damn I'll have to get the doc on this one. lol
  4. O

    Baxi solo 2..until i get approval for the combustion chamber

    Hi, I'm a Gas Safe registered engineer and have entered my details into "the combustion chamber" and am waiting approval. In the mean time, I need an urgent response before 12 noon tomorrow (Monday). Just need opinions of people with more experience on this matter. I have a customer with a...
  5. O

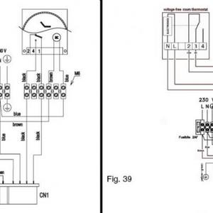
    salus rt500rf programmable thermostat with sabre HE25 boiler

    for anyone who reads this, n maybe needs help with the same issue, just zoomed into the picture and noticed that 2 on the stat, according to sabre, is COM and 3 is ON. Not sure if ON is same as NO (it is 'NO' as according to salus). Will find out wen its wired up. Or leme kno if u kno. Wont be...
  6. O

    salus rt500rf programmable thermostat with sabre HE25 boiler

    Hi, im wiring the Salus RT500RF programmable thermostat to a sabre HE25 boiler, which doesn't have a wiring loop/jumper (the one you usually remove for the thermostat). The salus stat has 5points; 1. NC - Normally closed, so ignore this one (In the diagram for 230V application, this is...
  7. sabre he25 wiring thermostat

    sabre he25 wiring thermostat

  8. sabre he25 and salus rt500rf

    sabre he25 and salus rt500rf

    wiring diagram
Back
Top