Recent content by Paul42

  1. P

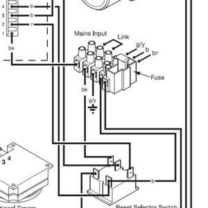
    Baxi 105heselector switch reset circuit

    Thanks a lot for that :) There is one query i have - you though 1 -B for reset the manual mentions:- Check terminal I of ON/OFF/RESET selector is in connection with PCB - A4 connector terminal 2 Check electrical continuity across terminals I & a of ON/OFF/RESET selector when tumed to...
  2. Untitled

    Untitled

  3. P

    Baxi 105heselector switch reset circuit

    could someone please explain the baxi reset switch circuit to me. stating what voltage to expect on main pcb A4 connector pins 5,2 & 1 for each sw position off, hw,heating,and reset.i am unfamiliar with this type of switch and have not been able to find a pin out or explanation in the manual...
  4. baxi switch

    baxi switch

  5. pics

    pics

Back
Top