Search results

  1. R

    The Dark Art of Open Vented Gravity Flow Systems

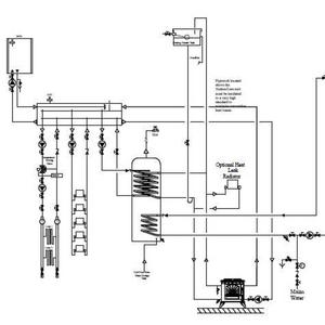
    No injector tee. There is a high limit stat on the gravity. Vent is on the primary as shown in the drawing. No vent on gravity. Picasso - Albion Centurion cylinder. coils are small bore than the 1" which is feeding them.
  2. R

    The Dark Art of Open Vented Gravity Flow Systems

    Knew it was something small and silly. Yes I am a DIY'er, but a seasoned one. 20 years a chippy and I have done a lot of plumbing work. Asked several plumbers to install my system - anything apart from a sealed gas system boiler setup scared them. Anything involving 'gravity' is an art which...
  3. Untitled

    Untitled

  4. Untitled

    Untitled

  5. pipes

    pipes

  6. R

    The Dark Art of Open Vented Gravity Flow Systems

    Would putting a vent on the gravity help circulation? At present if I turn the thermostat on the primary way up, the system just kettles. Everything else is flying - house is roasting and the cylinder is scalding, but all with the primary. I won't go into the details of the Systemlink zone...
  7. R

    The Dark Art of Open Vented Gravity Flow Systems

    Anyone out there have trouble with a boiler stove gravity circuit? Trying to pin down my little nagging problem - little to no heat rising up the gravity flow pipe. I've read dozens of pages on the subject - and of course no two systems are the same or reflect the same problems so I am relying...
  8. plumbing

    plumbing

Back
Top