Recent content by Tomo74

  1. T

    Help fitting a pump to boost gravity fed hot water

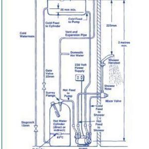
    wickes has a diagram of a system close to mine but my cold water is not gravity fed its straight off the mains and i want to improve the pressure of the hot water to the whole house not just the shower. the pump is off my dads system as he's gone to a combi .i have the instuctions but there no...
  2. Untitled

    Untitled

  3. T

    Help fitting a pump to boost gravity fed hot water

    The tank is the cold water header for the cylinder ( gravity fed). the central heating one is a small one next to it not shown on the pic. I think there is a special valve that can be fitted on the outlet on the cylinder so it gets no air to the pump. I think it's a surrey flange. Would this...
  4. T

    Help fitting a pump to boost gravity fed hot water

    thats what i first thought, but would that start chucking water out of the vent above it back into the tank. the instuctions show the cylinder having two outlets one out of thr top for the vent and one on the side for the hot water with the pump on. my cylinder only has the one that supplys the...
  5. T

    Help fitting a pump to boost gravity fed hot water

    Hi All Can anybody help me i have a gravity fed hot water system with a cold mains supply with good pressure. the hot water is very low pressure. the en-suite is not to bad and can cope with it but would like more pressure to the rest of the house. I have a stuart Turner monsoon single pump i...
  6. Untitled

    Untitled

  7. Untitled

    Untitled

  8. pump

    pump

Back
Top