Hi All
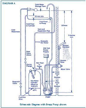
Can anybody help me i have a gravity fed hot water system with a cold mains supply with good pressure. the hot water is very low pressure. the en-suite is not to bad and can cope with it but would like more pressure to the rest of the house. I have a stuart Turner monsoon single pump i want to fit. but its a funny system (vented) i have done a diagram to show the system but don't want to put the pump in the wrong place because of the vent. and do i need any special valve/outlet on the top of the tank see pics??
Thanks
Can anybody help me i have a gravity fed hot water system with a cold mains supply with good pressure. the hot water is very low pressure. the en-suite is not to bad and can cope with it but would like more pressure to the rest of the house. I have a stuart Turner monsoon single pump i want to fit. but its a funny system (vented) i have done a diagram to show the system but don't want to put the pump in the wrong place because of the vent. and do i need any special valve/outlet on the top of the tank see pics??
Thanks
