C-Plan.. S-Plan... Drayton Wiser? Help :)

Thank you both posts are helpful.. this is also my understanding ! Maybe I block off one return and block off one flow (and attach an AAV to the blocked off flow while I’m there). Both flow ports are at the top sides of the boiler and both returns are at the bottom sides. I think I saw a photo of a bluebird 90/120 boiler online with this arrangement
 
1760362259506.jpeg


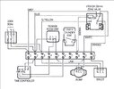
I found the photo.. it was from this forum actually :). I think that’s what this is.. correct? Blanked off and AAV ?
 
So with this scheme I can do a proper s-plan with a bypass and have it be fully pumped with all the safety stuff for the unvented cylinder? Happy days
 
Last edited:
I'm happy to convert to real fully pumped s-plan .. but the boiler has two flow/return pipes.. how do i terminate one of those safely?

View attachment 395570
In the meantime, you could use it as C-plan. There are 3 versions, attached. As you have a cylinder stat it should be straightforward to make it C-plan+1
Edit just noticed the pic in #1 shows a zone valve. If that is motorised you could do C-plan+2

Edit No. 2! The valve is in the wrong place for C-plan+2. It's needed on the HW circuit. Possible to move it?
 

Attachments

  • C-Plan basic.jpg
    C-Plan basic.jpg
    115.4 KB · Views: 25
  • C-Plan+1.jpg
    C-Plan+1.jpg
    125.1 KB · Views: 21
  • C-Plan+2.jpg
    C-Plan+2.jpg
    87.3 KB · Views: 18
Last edited:
So no pump or valve on DHW either… is yours also an unvented cylinder ?
Mine is a vented cylinder. I am no plumber, I employed a plumber to fit the motorised valves, may have been better to have fitted non-return valves?

I have a few times wondered about having the pump on the return, which means can't really have a by-pass valve, as no pressure to open the valve, maybe others can explain, as said I am an electrician not a plumber.

I suppose for main house, there is no real need for the motorised valve? In theory, if the TRV heads have closed the valves on each radiator, then no real need for the master zone valve to close the supply off. But the main house radiators did get warm, I look at the TRV TRV-diagram.jpgand wonder if it can be sucked off its seat? But I found before I fitted programmable TRV heads, the old heads marked *123456 have a huge droop (the difference between fully on and fully off) so set to keep room at 20°C will still likely let some water through at 21°C.

In the main, I want the flat off and main house on, and the TRV's in the flat are not programmable. I just have the flat set at around 10°C to stop anything freezing.

In the main, my system is how it is, because I can't access most of the pipework and wiring, and it was not worth the cost to change anything.
 
Mine is a vented cylinder. I am no plumber, I employed a plumber to fit the motorised valves, may have been better to have fitted non-return valves?

I have a few times wondered about having the pump on the return, which means can't really have a by-pass valve, as no pressure to open the valve, maybe others can explain, as said I am an electrician not a plumber.

I suppose for main house, there is no real need for the motorised valve? In theory, if the TRV heads have closed the valves on each radiator, then no real need for the master zone valve to close the supply off. But the main house radiators did get warm, I look at the TRV View attachment 395666and wonder if it can be sucked off its seat? But I found before I fitted programmable TRV heads, the old heads marked *123456 have a huge droop (the difference between fully on and fully off) so set to keep room at 20°C will still likely let some water through at 21°C.

In the main, I want the flat off and main house on, and the TRV's in the flat are not programmable. I just have the flat set at around 10°C to stop anything freezing.

In the main, my system is how it is, because I can't access most of the pipework and wiring, and it was not worth the cost to change anything.
Honestly, if it’s working reliably thats a winner - I wouldnt say worth re-doing.. but I'm no plumber either :D.. nor an electrician.. I'm an electronic engineer by day... I can get by with the electrics but good god it takes me a long time compared to you pros... Thanks so much for your help (+ everyone else). All of this helped me form some sort of plan in my head that now makes sense to me. Now for me to crack on and re-pipe my old crappy boiler into a proper fully pumped S-Plan, so hopefully I can have some proper control of it all and more importantly that its safe ! :)


FYI I found an install manual for my unvented cylinder (telford tempest).. and it's pretty clear that it's designed for a pumped primary side only and not in any way gravity/convection like the way I have inherited it being installed.. naughty naughty whoever created this madness.

Cheers again all!
 

If you need to find a tradesperson to get your job done, please try our local search below, or if you are doing it yourself you can find suppliers local to you.

Select the supplier or trade you require, enter your location to begin your search.


Are you a trade or supplier? You can create your listing free at DIYnot Local

 
Back
Top