I posted an earlier thread about getting a replacement for an ancient Danfoss 3060 mechanical timer for the heating and hot water. I settled on a Danfoss FP720 in the end, and got an electrician to do the wiring as a new backplate had to be fitted. This was done Saturday.
It's working fine for the hot water (which is a gravity fed system) but as it's a bit chillier today, I went to try out the heating, and what seems to be happening is that the pump is kicking in but the boiler is not firing up.
Now, I wonder whether this is because the programmer has not been set up correctly for gravity fed hot water? In the blurb on the website I bought the FP720 from, it says: "Additionally, the programmer can be set for either ‘pumped’ or ‘gravity’ hot water." I cannot for the life of me find out how or where this setting can be done, though. There seems to be nothing in any of the manuals I've looked at and Danfoss customer service have not so far responded to me.
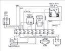
I am assuming the wiring was done correctly, but is there a possibility this behaviour could be explained by a wiring error?
It's working fine for the hot water (which is a gravity fed system) but as it's a bit chillier today, I went to try out the heating, and what seems to be happening is that the pump is kicking in but the boiler is not firing up.
Now, I wonder whether this is because the programmer has not been set up correctly for gravity fed hot water? In the blurb on the website I bought the FP720 from, it says: "Additionally, the programmer can be set for either ‘pumped’ or ‘gravity’ hot water." I cannot for the life of me find out how or where this setting can be done, though. There seems to be nothing in any of the manuals I've looked at and Danfoss customer service have not so far responded to me.
I am assuming the wiring was done correctly, but is there a possibility this behaviour could be explained by a wiring error?




