• Looking for a smarter way to manage your heating this winter? We’ve been testing the new Aqara Radiator Thermostat W600 to see how quiet, accurate and easy it is to use around the home. Click here read our review.

Fitting Drayton HTS 3 thermostat

Joined
25 Jan 2022
Messages
2
Reaction score
0
Country
United Kingdom
We have an oil boiler fitted with Drayton LP722 programmer.
The boiler appears to control the hot water? But constantly runs when heating is off.
Thinking about fitting an HTS 3 Tank thermostat, had one fitted some years ago with a Smiths system, this was just a tank sencer with no power connection just a twin core bell wire back to programmer.
The cable is still in place.
So if we fit an HTS 3 we have power nearby, can we use the existing bell wire back to the programmer?
What are the connections in the Drayton LP722 programmer.
Many thanks in advance for any help and advice.
 
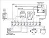
It seems Drayton uses a common back plate
upload_2022-1-25_16-49-49.png
same with the Wiser although with Wiser also a three channel version. This will be 230 volt with your system so no real option to use extra low voltage cable.

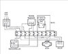
The C Plan has three basic versions as it was developed through the years. C-Plan_old2.jpg C-Plan_old.jpg C-Plan.jpg Original had no tank thermostat, that is what I have, then there was a tank thermostat for summer use, and then tank thermostat with a motorised valve.

I was advised with my oil boiler that to fit the motorised valve puts a strain on the boiler, so should not do it, since I am an electrician not a plumber can't say if that is true, the centre system needs a cable to a tank thermostat, or of course wireless, I actually fitted a wireless thermostat to my dads C Plan but when I came to fit one here, could not find any for sale.

So I use a Nest Gen 3 thermostat and in summer set it to heat ½ hour for 4 days of the week, well not really ½ hour as boiler cuts out after 20 minutes, and this seems to work. I would not say Nest Gen 3 is a good system, just it is the one I am using, likely the Drayton Wiser is far better.
 
Been thinking a bit about what you have said, and I have a new light waiting to go up, with a relay which uses extra low voltage to the light switch, plus wireless to control it.

I note many devices like sonoff, sounds like a swear word, but seems they make a range of wireless devices, so may be it needs a separate wireless device to thermostat? I have looked at this
9987a7d6-6bba-457d-a0c5-8285e60b2cda.jpg.webp
a SONOFF® TH16 DIY 16A 3500W Smart Home WIFI Wireless Temperature Humidity Thermostat Switch But as yet not worked out if it can be used to work the central heating in the summer to heat the DHW.

With a little luck you post may also help me.
 
Ericmark, thanks for quick reply.
Have to say I am not fully understanding your info. however I get your gist and I will endeavour to get my head around it.
Will get back to you when I have sorted it out.
 

If you need to find a tradesperson to get your job done, please try our local search below, or if you are doing it yourself you can find suppliers local to you.

Select the supplier or trade you require, enter your location to begin your search.


Are you a trade or supplier? You can create your listing free at DIYnot Local

 
Back
Top