- Joined
- 29 Jan 2022
- Messages
- 2
- Reaction score
- 0
- Country

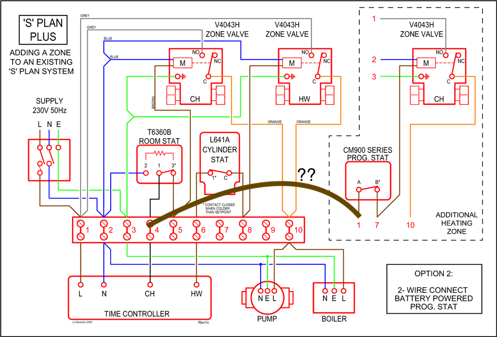
We just moved into a house that has two heating zones. Downstairs has a Honeywell ST6400C programmer and a wall thermostat, upstairs has a programmer/thermostat Honeywell CM67. There are two loops and two valves, but it seems the upstairs zone cannot heat if the downstairs zone isn't already heating. That is, unless the CH light on the ST6400C is on nothing happens upstairs. I'm trying to understand all the wiring now (of course nothing is labelled) but a crude check with an AC power pen shows that the CM67 upstairs doesn't get power until the ST6400C downstairs turns the heating on.
1) is this a common configuration? It seems a bit weird to me and we'd like to be able to heat the upstairs independently of downstairs.
2) if this is common how would it typically be implemented? I'm guessing something like the attached pic but this is my first foray into heating systems so I'm not sure what's common.
3) assuming it is configured like 2), could I just move the live leg of the upstairs controller to a permanently live supply to resolve my problem?
1) is this a common configuration? It seems a bit weird to me and we'd like to be able to heat the upstairs independently of downstairs.
2) if this is common how would it typically be implemented? I'm guessing something like the attached pic but this is my first foray into heating systems so I'm not sure what's common.
3) assuming it is configured like 2), could I just move the live leg of the upstairs controller to a permanently live supply to resolve my problem?