- Joined
- 27 Jan 2008
- Messages
- 28,333
- Reaction score
- 3,447
- Location
- Llanfair Caereinion, Nr Welshpool
- Country

The homebridge.io looks interesting, I am not sure if I will go much further or not. EvoHome was to my mind when I first looked at control about the best, but the price ticket put me off a bit. So I bought a pair of Energenie TRV heads, and latter another pair, which I have taken with me to this house, the are installed in living room, hall and dinning room.
The lack of control of the boiler from main house needed correcting, the main problem was sheet floors so access down to wiring hard, and a false ceiling in the flat under the main house again making access to wiring rather hard, it seemed I had a triple and earth cable only, however it changed from red, yellow, blue to brown, black, grey and one core not connected so I only have two usable wires.
Nest needs just 2 wires from heat link to thermostat, so it seemed this would do the job, it also had volt free contacts on the relays. So I bought Nest.
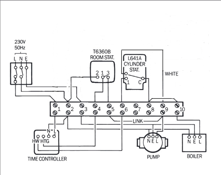
I looked at this very old C Plan
and the way the pump and boiler were wired, so the timer could run just boiler or boiler and pump allowing domestic hot water only, I have a problem with no tank thermostat, however even with a thermostat really that's not enough as for full control you want thermostat low down for bath and high up for washing hands, but with 40 gallons of water it stays warm for a long time, so wondered if time control of DHW was enough? So thought worth a try.
So wiring Nest in a similar manor I have
So copying the old idea for thermostat on tank and using it with the timer instead, so I have the option to set it for ½ hour every other day well in practice Sat, Sun, Tue, Thurs so I have warm water to wash hands, if I want a bath then select Boost feature before I start to run bath, at moment motorised valves not fitted, and there is a temp link 5 to 6 on bottom wiring centre, and it seems to work.
However there are two faults with the system, one is the flat heating will only work when the boiler is being used by the main house, don't really see this as a big problem as flat will be rarely used. The second is because I have TRV's on every radiator and the pumps are on the return, I am unsure what will happen if the TRV's close and the pump is running?
This
is rough tracing of pipe work, assume filling and expansion is on the cistern and bathroom radiator supply, but one pipe not a clue where it comes from, although using motorised valves the micro switches will switch off the pumps, and the Nest and Energenie are linked, so the Nest should not call for heat when the TRV's are not open, the flat is not linked, and it could happen all TRV's closed and pump running.
The plumber said not to fit valve on the DHW so always some where for the boilers heat to go, but although boiler protected, pumps I suppose could cavitate? I know pumps can be damaged when outlet blocked due to motorised valve closed and micro switch failed to switch over, and often a by-pass valve is fitted, but that's on pressure side, with my system it's on return side, not sure if you can fit a by-pass to the return side? Or even if all TRV's close will it damage pump or not?
For radiators not easy to reach, considering cheaper heads, the EQ3 Bluetooth Smart Radiator TRV head is only £15 each, and fitting them in the bedrooms, office and craft room would allow easy switching off and setting up a program so bedrooms only heated at night, I am not a fan of the TRV head marked * 1 2 3 4 5 6 it is rather hit and miss with what temperature is set, and also can't program them not to heat when room not being used. May seem odd, but more worried about a room being too hot than too cold, over heat a bedroom and I can't get to sleep, open window and get early morning call from birds and lambs. Plus odd wagon.
Without Bluetooth the EQ3 is just £10:20 but worth another £4:80 not to have to crawl to where the valve is to set it. I have never used geofencing or even manually change room temperature away from house, and even if I did want to change heating I can still access Nest when away, even if not the bedrooms etc, so can't see the point in more Energenie heads when from in the house the EQ3 with Bluetooth has same control.
I had all big ideas when I first got the Energenie TRV heads, but then found rooms take time to heat and cool, so the idea of only heating as set times seems good, in practice it does not work. Rooms retain the heat so switching off for 8 hours means maybe if lucky 3°C drop, hardly worth the effort.
The lack of control of the boiler from main house needed correcting, the main problem was sheet floors so access down to wiring hard, and a false ceiling in the flat under the main house again making access to wiring rather hard, it seemed I had a triple and earth cable only, however it changed from red, yellow, blue to brown, black, grey and one core not connected so I only have two usable wires.
Nest needs just 2 wires from heat link to thermostat, so it seemed this would do the job, it also had volt free contacts on the relays. So I bought Nest.
I looked at this very old C Plan
So wiring Nest in a similar manor I have
However there are two faults with the system, one is the flat heating will only work when the boiler is being used by the main house, don't really see this as a big problem as flat will be rarely used. The second is because I have TRV's on every radiator and the pumps are on the return, I am unsure what will happen if the TRV's close and the pump is running?
This
The plumber said not to fit valve on the DHW so always some where for the boilers heat to go, but although boiler protected, pumps I suppose could cavitate? I know pumps can be damaged when outlet blocked due to motorised valve closed and micro switch failed to switch over, and often a by-pass valve is fitted, but that's on pressure side, with my system it's on return side, not sure if you can fit a by-pass to the return side? Or even if all TRV's close will it damage pump or not?
For radiators not easy to reach, considering cheaper heads, the EQ3 Bluetooth Smart Radiator TRV head is only £15 each, and fitting them in the bedrooms, office and craft room would allow easy switching off and setting up a program so bedrooms only heated at night, I am not a fan of the TRV head marked * 1 2 3 4 5 6 it is rather hit and miss with what temperature is set, and also can't program them not to heat when room not being used. May seem odd, but more worried about a room being too hot than too cold, over heat a bedroom and I can't get to sleep, open window and get early morning call from birds and lambs. Plus odd wagon.
Without Bluetooth the EQ3 is just £10:20 but worth another £4:80 not to have to crawl to where the valve is to set it. I have never used geofencing or even manually change room temperature away from house, and even if I did want to change heating I can still access Nest when away, even if not the bedrooms etc, so can't see the point in more Energenie heads when from in the house the EQ3 with Bluetooth has same control.
I had all big ideas when I first got the Energenie TRV heads, but then found rooms take time to heat and cool, so the idea of only heating as set times seems good, in practice it does not work. Rooms retain the heat so switching off for 8 hours means maybe if lucky 3°C drop, hardly worth the effort.


