UK bungalow built about1975. Central heating installed professionally when the previous owner had it built. Query is re hot water cylinder heated by oil fired central heating boiler and with immersion heater and separate thermostat.
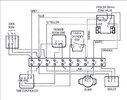
I have never really got to grips with how the system is supposed to work. It has two pumps, but the second *MAY* have been added when an upstairs room was added after the bungalow had been built and in use for some years. Both pumps run when the central heating is on under control of the programmer. In the piping to the water heating coil in the hot water cylinder is a two port zone valve. Currently it's seized up, either the motor or the valve itself, so I guess that's why neither the boiler and neither pump runs when the hot water is turned on at the programmer.
Why is there just a single 2 port zone valve? How might it work, if it's open is it designed for the main pumps to flow water through the heating coil as well as the radiators based on pressure differentials?
There are no room stats. Every radiator has a thermostatic valve on it. The boiler has a built in thermostat control. The bathroom towel rail is always flowing so would act as a bypass, I don't see any pipe based bypass for water to flow if all rads are turned off.
Finally, when it was working, if the hot water was turned off at the programmer, but the central heating on, the water in the cylinder rose to very high temperatures over a couple of days. My thoughts are the zone valve is leaking or it's micro-switch and / or thermostat are wired up wrong and the hot water zone valve is opening and water at central heating circuit temperature is flowing slowly through the coil without proper flow regulation.
I'm puzzled, fitting a three port valve or a second two port one would be a real challenge , there's very little space and it already looks like a snake charmers nightmare.
Thanks for any ideas. Have you come across a system like this with just a single two port zone valve?
I have never really got to grips with how the system is supposed to work. It has two pumps, but the second *MAY* have been added when an upstairs room was added after the bungalow had been built and in use for some years. Both pumps run when the central heating is on under control of the programmer. In the piping to the water heating coil in the hot water cylinder is a two port zone valve. Currently it's seized up, either the motor or the valve itself, so I guess that's why neither the boiler and neither pump runs when the hot water is turned on at the programmer.
Why is there just a single 2 port zone valve? How might it work, if it's open is it designed for the main pumps to flow water through the heating coil as well as the radiators based on pressure differentials?
There are no room stats. Every radiator has a thermostatic valve on it. The boiler has a built in thermostat control. The bathroom towel rail is always flowing so would act as a bypass, I don't see any pipe based bypass for water to flow if all rads are turned off.
Finally, when it was working, if the hot water was turned off at the programmer, but the central heating on, the water in the cylinder rose to very high temperatures over a couple of days. My thoughts are the zone valve is leaking or it's micro-switch and / or thermostat are wired up wrong and the hot water zone valve is opening and water at central heating circuit temperature is flowing slowly through the coil without proper flow regulation.
I'm puzzled, fitting a three port valve or a second two port one would be a real challenge , there's very little space and it already looks like a snake charmers nightmare.
Thanks for any ideas. Have you come across a system like this with just a single two port zone valve?




