Adding multiway switching to a boiler ...

That was, of course, my point (3) above - but, as I implied, I was not sure to what extent it was an issue in practice.

I would assume that whether or not a significant amount of heat can 'flow' through a pump which is 'switched off' (other than that due to conduction through the casing of the pump) will be crucially dependent upon the design of the pump and, with some designs, the actual ('mechanical') position in which the pump has stopped?

Kind Regards, John
I can only say with my house with micro bore I had decided that switching off pump would be good enough in summer and thermo syphon would heat water, and in heart of summer that was correct, however if the pump switched on, even after it had switched off again the upper floor radiators remained hot, I had to switch off and allow all radiators to cool then turn it on again.

I then wanted the room with cistern in for bedroom so fitted boiler for instant hot water, so two boilers one for central heating and one for domestic hot water, this was before the combi boiler was available.
 
Heat will flow thru pumps when not running.

However old houses/systems like I suspect this one is, will probably have a one way valve in the CH pipe which prevents the CH pipes heating when the pump is off.

I.e. it requires water forcing thru
 
Heat will flow thru pumps when not running.
Some, of course (even if only by conduction through the structure of the pump) but, as I said, I would have thought that whether or not a significant amount of heat can get through will depend on the design of the pump.
However old houses/systems like I suspect this one is, will probably have a one way valve in the CH pipe which prevents the CH pipes heating when the pump is off. .... I.e. it requires water forcing thru
If I understand correctly what you are saying, that would, indeed, be one example of an aspect of 'the design of the pump' (such as I was thinking of) that would be important in determining whether significant heat could get through it when it was not running.

Kind Regards, John
 
To the op, JohnW2 is confirmimg everything is ok with your system, therefore nothing con go wrong.
Don't be silly.

If you want to try interpreting my words in such a fashion, what you should be saying is that I have 'confirmed' that, if the OP makes the changes to controls that he proposes, it would be no more likely that anything 'will go wrong' with his system than if he didn't make those changes.
 

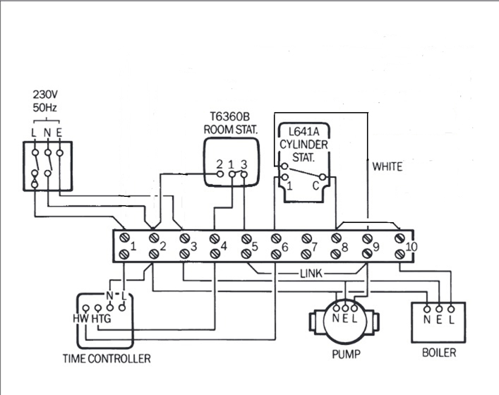
Attachments

  • C-Plan_old.jpg
    C-Plan_old.jpg
    125.1 KB · Views: 494
I am happy to believe it shows the significant wiring features.

If there was a motorised valve installed:
1) It would be significant and shown
2) This thread would not have been started, as the issue wouldn't be present.
 
I looked at the old diagram
c-plan_old-jpg.163867
and there was no motorised valve however the domestic hot water was thermo syphon, so I considered how you would add a pump for the domestic hot water, and I realised as the original post if central heating is running you automatic get domestic hot water.

However the post starts "trying to get the CH and HW bill under control" so big question is does circulating the domestic hot water cost a lot of money? and in real terms I think not, you are heating the pipes to and from the cistern, and there will be some losses from the pipes, but once water is hot, it will not get any hotter, in winter the hot water may be too hot, but it will not really cost much extra as long as tank is lagged.

So what is more important is rooms don't over heat, the old systems were a little hit and miss, the tap on the radiator (lock shield valve) and for that matter on the domestic hot water, is turned down on the warm rooms so rooms don't get too hot, today we use TRV (thermostatic radiator valve) but with an old boiler you need to switch it off.

So we select a master area, likely the living room, we want the chill off the hall and landing and a little warmth in bedrooms, the kitchen can't have main thermostat because cooking makes heat and then other rooms would be cold, if there is a fire in living room then it may not work correctly, but the user can always correct for the fire, on the odd time it is used.

So with an old boiler thermostat in living room with anti hysteresis software, either a programmable thermostat, or also require a frost stat, and no TRV in the room with the thermostat on the wall, also some care with the position of thermostat, normally directly opposite to radiator. However if that is an outside wall, then may be better with a free standing thermostat on some furniture.

I experimented with mothers house, with my house we had a Myson fan assisted radiator which force circulates the air, but without that in mothers living room I placed thermometers around the room and recorded 18°C to 26°C at the same time, corner of room cold, centre of room nice around 21°C around bay window 26°C mainly due to sun, best place for thermostat was on a tea trolley next to radiator and set a little high because so close.

I realised the best option was a thermostat at side of radiator which had compensation built in for heat of water, however not really an option with an old boiler unless using some thing like EvoHome.

Wind and sun can affect the balance, as can doors left open, my house (open plan) leave a bedroom door open and the room got stinking hot, so fitted TRV in bedrooms, in mothers house it was the sun which changed things, again TRV was the answer.

However the TRV takes time to open and close, so even with bi-directional valves they need to be on the supply side so get warm quickly or there will be a high hysteresis, and it is the over shooting which costs the money.

I found the lock shield valve also needs adjusting to stop over shooting, the slower the radiator heats up, the better control the TRV can give, the problem was no 20°C marked on the cheap heads, only *, 1, 2, 3, 4, 5, 6 so I had no idea if TRV set too high or the lock shield valve set too high, once I had fitted electronic heads I did have 20°C marked so if it went over temp then I knew it was lock shield valve that wanted closing, also with electronic heads I can set the time, so bedroom set to go from 17°C over night to 20°C in morning then down to 16°C through the day back to 17°C before I retire. Living room over night 16°C and morning 18°C then evening 20°C then drop again 16°C for over night. OK in your case no TRV in living room.

I bought expensive wifi models, so I could alter with phone, tablet or PC, however terrier i30 £12.50 plus £2 postage and of course you can do one radiator at a time, the Energenie MiHome I used would only turn down to 16°C it also reported battery voltage so did not need to manually check them, it showed target and actual could be set for geofencing (detecting your phone) and would follow a Nest thermostat, however once set up I did not look at them, so likely cheaper version would have worked just as well.

For you the point is no wiring to do, simply fit in rooms which at some time of the day are too hot.

The point to remember is the old boiler is not cheap to run, it says 78.6% as to if renewing is worth while I don't know, as the old boilers would last 30 years plus, but new ones seem to have a much shorter live, but at some point you will want to change it, so buy stuff that will also work with a new boiler, dad swapped his when the cold water tank started to leak, swapped to a combi so cold water tank and cistern scrapped, also the motorised valve scrapped.

I also removed the cold water tank and cistern so room could be turned into bedroom. When my father-in-law fitted solar panels I realised if I wanted them, I would need to get new cistern, however the solar panels (not electric these were water) never worked, but I know at one time with electric solar panels it was an advantage to have an immersion heater. So you may want to retain the cold water tank and cistern.
 
I think there is a significant saving on the HW to be had in summer

CUrrently the HW is set to constant, with the pump running 24/7 and heat being lost from the boiler, pipes, etc.

This could be reduced to maybe 1 hour a day.

Having a HW stat will also go a small way to prevent the HW being too hot in winter
 
I think there is a significant saving on the HW to be had in summer .... CUrrently the HW is set to constant, with the pump running 24/7 and heat being lost from the boiler, pipes, etc. .... This could be reduced to maybe 1 hour a day. .... Having a HW stat will also go a small way to prevent the HW being too hot in winter
Whilst I agree with all that, do you actually think it very likely that (even though not shown on the his wiring diagrams) that the OP's system does not have a cylinder stat for the HW? Perhaps he could clarify.

If you are right that there is no cylinder stat, then clearly there are appreciable inefficiencies. Although (particularly during Winter) the boiler stat would prevent the boiler running continuously, as you say the pump would be running continuously - not only using energy itself but, as you say, resulting in continuous heat/energy losses from the pipework etc. - and, as you also say, the HW temp might well then also be too high (particularly in Winter).

With a very-well-lagged cylinder, my electrically-heated (E7) HW isn't heated for much more than 1 hour per day - and that's with only 3kW of heating (far less than should be available from a gas boiler) ...

upload_2019-5-7_13-13-17.png


Kind Regards, John
 
Heat will flow thru pumps when not running.

However old houses/systems like I suspect this one is, will probably have a one way valve in the CH pipe which prevents the CH pipes heating when the pump is off.

I.e. it requires water forcing thru
Thanks for the brilliant responses - I spent another hour crawling around tracing wiring and piping. There are def not any valves in the system. The HW pump wiring is via the cylinder thermostat and the pump is right near the cylinder upstairs, so although a gravity fed system a pump has been added to help the flow when the cylinder temp is low.
I am going to dive into the relay specs and see how to wire it in - Andy ... I may ping you for some help on wiring once I have a straw man plan(!)
 

If you need to find a tradesperson to get your job done, please try our local search below, or if you are doing it yourself you can find suppliers local to you.

Select the supplier or trade you require, enter your location to begin your search.


Are you a trade or supplier? You can create your listing free at DIYnot Local

 
Back
Top