- Joined
- 15 Sep 2019
- Messages
- 3
- Reaction score
- 0
- Country

Hi,
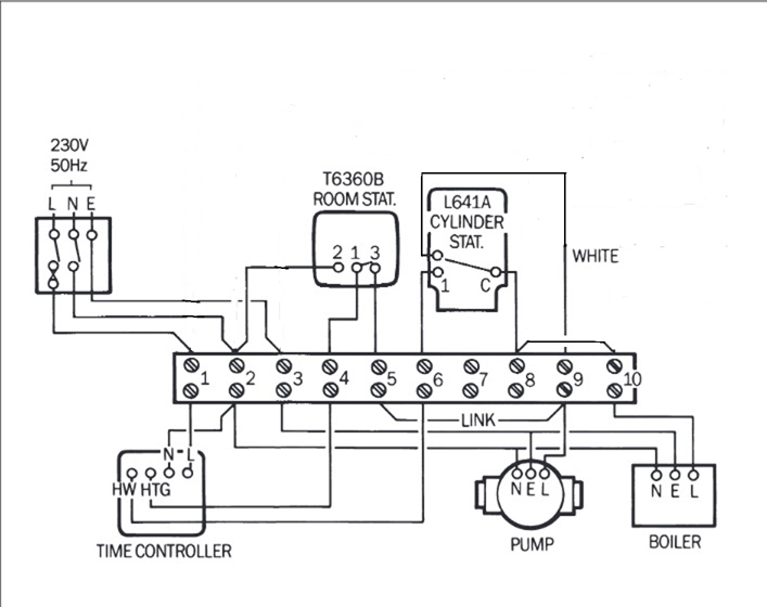
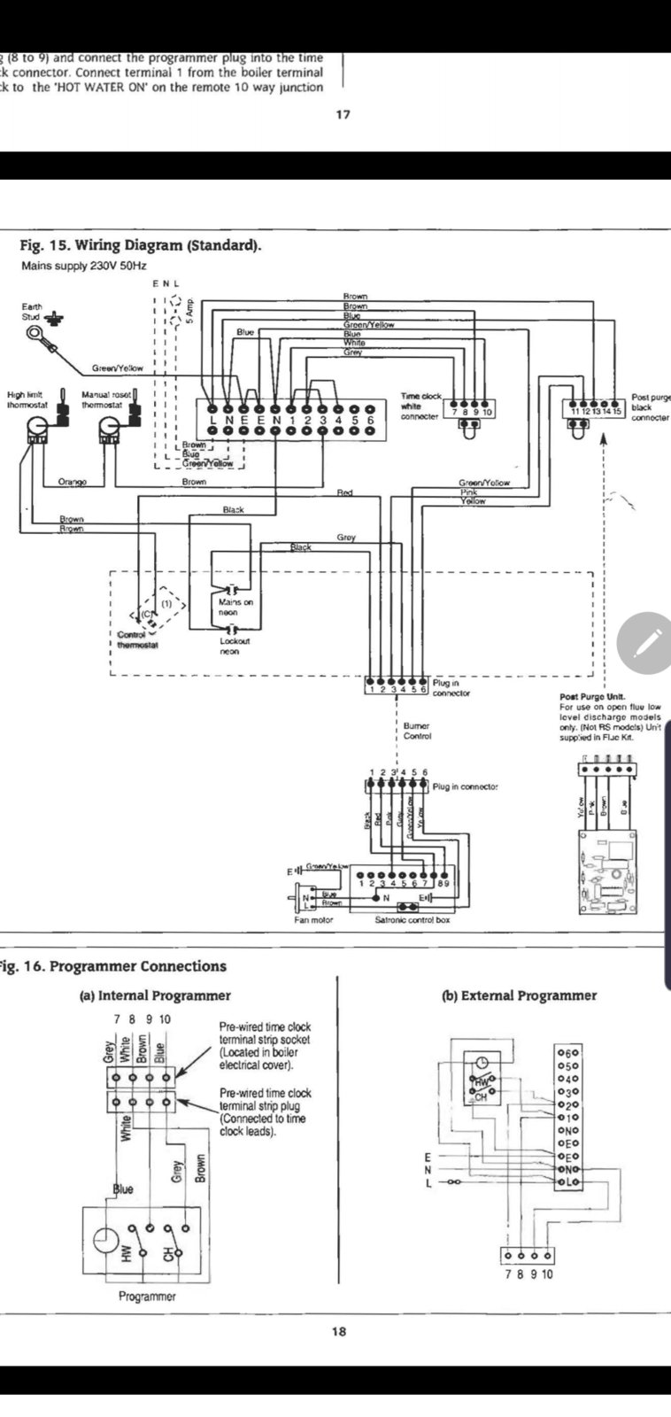
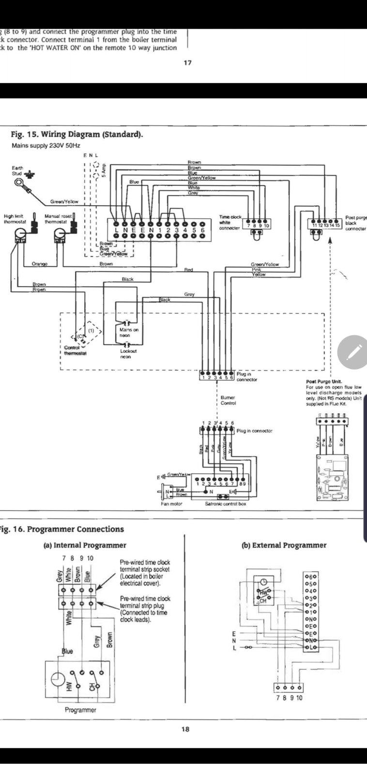
Hoping to get some help with how to wire a dual channel hive system on an old Worcester Danesmoor 20/25 boiler. Thought it was just going to be a simple swap as the old controller (external from the boiler) had what looked to be the same wiring setup as hive. But looking into it a little bit more I don't think it's ever been wired up correctly as the system isnt anything I've seen before.
This boiler has 2 grundfos pumps, 1 for the hot water, and the other for the central heating. How the old controller works is that the hot water can be switched on which switches the boiler on. But if you want the heating on, the controller automatically turns the hot water on as well, looking at the controller wiring that is the only way how the heating will work as there is only 1 feed going to the hot water pump and nothing to the boiler.
Is there any way that the 2 can be wired into the boiler separately so that the heating can be switched independently without the hot water having to be switched on as well ?
Thanks in advance
Hoping to get some help with how to wire a dual channel hive system on an old Worcester Danesmoor 20/25 boiler. Thought it was just going to be a simple swap as the old controller (external from the boiler) had what looked to be the same wiring setup as hive. But looking into it a little bit more I don't think it's ever been wired up correctly as the system isnt anything I've seen before.
This boiler has 2 grundfos pumps, 1 for the hot water, and the other for the central heating. How the old controller works is that the hot water can be switched on which switches the boiler on. But if you want the heating on, the controller automatically turns the hot water on as well, looking at the controller wiring that is the only way how the heating will work as there is only 1 feed going to the hot water pump and nothing to the boiler.
Is there any way that the 2 can be wired into the boiler separately so that the heating can be switched independently without the hot water having to be switched on as well ?
Thanks in advance