Hi,
I'm migrating two small living room light from a standard ceiling rose to downlights.
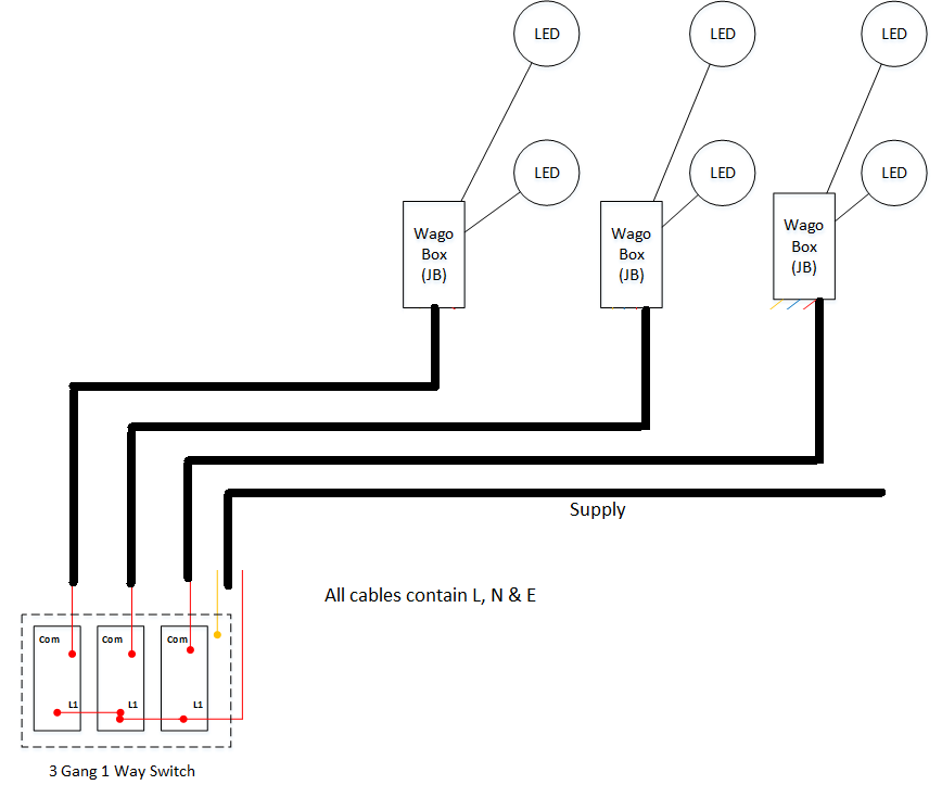
Each living room has three sets, each with two LED lights. Each set of downlights will terminate in one Wago JB. Placing the Wago JB for each set is it allow for additional downlights to be installed in the future.
The downlights will be controlled by a three gang switch, of which will have its Wago JB, where the live feed will be connected, only.
I would like to make the JB accessible where possible, however in order to achieve this I would need to place the Wago JBs under the bedroom's radiator pipe runs.
Does this have any negative implication on safety regulations?
The other option I have it to move the cables and have them run along side electric cables which operate the power sockets. Is there any impactions of running lights and power sockets along side? This is in the next section (between joists) and would be inaccessible. This is considered to be a option as Wago boxes can be configured to be MF
http://www.wago.ltd.uk/pdfs/WAGOBOX large leaflet.pdf
Thanks
John
I'm migrating two small living room light from a standard ceiling rose to downlights.
Each living room has three sets, each with two LED lights. Each set of downlights will terminate in one Wago JB. Placing the Wago JB for each set is it allow for additional downlights to be installed in the future.
The downlights will be controlled by a three gang switch, of which will have its Wago JB, where the live feed will be connected, only.
I would like to make the JB accessible where possible, however in order to achieve this I would need to place the Wago JBs under the bedroom's radiator pipe runs.
Does this have any negative implication on safety regulations?
The other option I have it to move the cables and have them run along side electric cables which operate the power sockets. Is there any impactions of running lights and power sockets along side? This is in the next section (between joists) and would be inaccessible. This is considered to be a option as Wago boxes can be configured to be MF
http://www.wago.ltd.uk/pdfs/WAGOBOX large leaflet.pdf
Thanks
John
