I've spent quite a few hours trying to fathom how my boiler is configured.
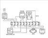
At first sight it appears to have all of the components of a c-plan system, 28mm 2 port valve, hot water cylinder thermostat, central heating pump and room thermostat.
Firstly the controller, a British Gas UP2 (Drayton 722 equivalent possibly) has the P-G jumper set to G for Gravity, rather than P for pumped. This means that hot water is always demanded (connection 3) when the heating is on (connection 4), I would like to control heating and hot water independently.
The wiring is then done in a very strange way, there is a constant live through the hot water cylinder thermostat to the 28mm 2port valve, so whenever the cylinder is below temp the valve is open, irrespective of boiler operation (the 3 wires for the microswitch have been cut short and are not used). Connection 3 (HW) of the controller provides the live feed directly to the boiler, and connection 4 (CH) provides the live feed to the central heating pump via the room thermostat, I've chopped together a diagram that tries to show this...
It's quite an old system that's been modified over the decades by the looks of it, perhaps the heat leak radiator was from an old solid fuel boiler?
The question is, (assuming I can get to the 3 microswitch wires on the 2 port valve) can I just rewire this with standard c-plan sundial wiring, set the P-G jumper to P and have independent hot water and heating?
Electrically it looks to me as if the answer could be yes, but from a plumbing point of view my concern is the location of the 2 port valve, I've read conflicting opinions about where the valve should and shouldn't be but I've not managed to find a fully justified reason for any particular location.
Thanks for reading this far, any advice is greatly appreciated!
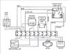
At first sight it appears to have all of the components of a c-plan system, 28mm 2 port valve, hot water cylinder thermostat, central heating pump and room thermostat.
Firstly the controller, a British Gas UP2 (Drayton 722 equivalent possibly) has the P-G jumper set to G for Gravity, rather than P for pumped. This means that hot water is always demanded (connection 3) when the heating is on (connection 4), I would like to control heating and hot water independently.
The wiring is then done in a very strange way, there is a constant live through the hot water cylinder thermostat to the 28mm 2port valve, so whenever the cylinder is below temp the valve is open, irrespective of boiler operation (the 3 wires for the microswitch have been cut short and are not used). Connection 3 (HW) of the controller provides the live feed directly to the boiler, and connection 4 (CH) provides the live feed to the central heating pump via the room thermostat, I've chopped together a diagram that tries to show this...
It's quite an old system that's been modified over the decades by the looks of it, perhaps the heat leak radiator was from an old solid fuel boiler?
The question is, (assuming I can get to the 3 microswitch wires on the 2 port valve) can I just rewire this with standard c-plan sundial wiring, set the P-G jumper to P and have independent hot water and heating?
Electrically it looks to me as if the answer could be yes, but from a plumbing point of view my concern is the location of the 2 port valve, I've read conflicting opinions about where the valve should and shouldn't be but I've not managed to find a fully justified reason for any particular location.
Thanks for reading this far, any advice is greatly appreciated!
Last edited:




