- Joined
- 10 Apr 2016
- Messages
- 111
- Reaction score
- 5
- Country

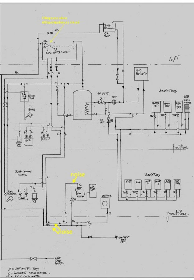
Hello,
I have an open vented heating system with water cylinder on first floor, hot water tank in the loft and cold water tank in the loft. This is an indirect cold water supply system.
When all cold and hot water tap are closed, boiler and circulating pump off and water main supply closed, the water level of cold water tank in the loft drops about 4 inches (it's about two feet across) an hour.
So I concluded there is a leak somewhere.
I searched the leak by first lifting floorboards in key location and then by closing the water main to stop water filling noise and listening pipe noise with a metal rod.
I could not see any water inside the suspended floor but I could hear water flow noise in the kitchen hot water tap. The noise is rather faint but all other pipe do not feature any noise at all.
*
Now, the suspected leaking pipe is the only one that is not routed inside the floating floor: it's routed outside in the ground and underneath a concrete - base extension. So I cannot see the water leak at all.
*
What should be the next step?
1) connect an compressed air pump, pressure test the line and confirm the leak?
2) Call in a plumber and ask to confirm my finding ? How to find a plumber that is specialised in finding water leaks?
Many thanks
I have an open vented heating system with water cylinder on first floor, hot water tank in the loft and cold water tank in the loft. This is an indirect cold water supply system.
When all cold and hot water tap are closed, boiler and circulating pump off and water main supply closed, the water level of cold water tank in the loft drops about 4 inches (it's about two feet across) an hour.
So I concluded there is a leak somewhere.
I searched the leak by first lifting floorboards in key location and then by closing the water main to stop water filling noise and listening pipe noise with a metal rod.
I could not see any water inside the suspended floor but I could hear water flow noise in the kitchen hot water tap. The noise is rather faint but all other pipe do not feature any noise at all.
*
Now, the suspected leaking pipe is the only one that is not routed inside the floating floor: it's routed outside in the ground and underneath a concrete - base extension. So I cannot see the water leak at all.
*
What should be the next step?
1) connect an compressed air pump, pressure test the line and confirm the leak?
2) Call in a plumber and ask to confirm my finding ? How to find a plumber that is specialised in finding water leaks?
Many thanks