- Joined
- 10 Nov 2020
- Messages
- 3
- Reaction score
- 0
- Country

Hi all,
I'm hoping someone can help. I have just installed a Hive, however am having a few issues. The Hive system comes on, but does not work the boiler.
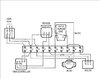
Firstly, the programmer is the same as the above (Lp241). I've taken this out and replaced with the receiver. Wiring all matched (N, L, 3 and 4).
The old thermostat was a Drayton Ts142, however I don't think this was wired in correctly. It only had 2 wires, red in L and black in N, earth was in the cable, but not affixed to the stat.
This is where it gets interesting.
I traced the cables back and decommissioned them from the wiring centre box. The red was linked to a blue wire in terminal 4 which comes off terminal 4 (CH) on the programmer (now hive receiver). The black wire was linked to the brown wire in terminal 5 which is the L from the boiler.
Now, the main wiring box is the same as the one in this thread, however the wiring is completely different. Let's just say the previous owners of this house were quite "creative" with their wiring.
We don't have CYL SAT or 2 port valve. We have 5 main wires coming in, the mains, the programmer (L & N), the programmer (3 & 4), the boiler, and the pump.
Can anyone advise the best way forward with this?
Should I rewire it properly using the correct terminals, or is there a linking wire I've missed which is a simple fix?
My brain says I just need to link the CH from the receiver with the boiler or something, but not 100% sure, and don't want to blow the system.
Any advice would be appreciated.
I'm hoping someone can help. I have just installed a Hive, however am having a few issues. The Hive system comes on, but does not work the boiler.
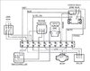
Firstly, the programmer is the same as the above (Lp241). I've taken this out and replaced with the receiver. Wiring all matched (N, L, 3 and 4).
The old thermostat was a Drayton Ts142, however I don't think this was wired in correctly. It only had 2 wires, red in L and black in N, earth was in the cable, but not affixed to the stat.
This is where it gets interesting.
I traced the cables back and decommissioned them from the wiring centre box. The red was linked to a blue wire in terminal 4 which comes off terminal 4 (CH) on the programmer (now hive receiver). The black wire was linked to the brown wire in terminal 5 which is the L from the boiler.
Now, the main wiring box is the same as the one in this thread, however the wiring is completely different. Let's just say the previous owners of this house were quite "creative" with their wiring.
We don't have CYL SAT or 2 port valve. We have 5 main wires coming in, the mains, the programmer (L & N), the programmer (3 & 4), the boiler, and the pump.
Can anyone advise the best way forward with this?
Should I rewire it properly using the correct terminals, or is there a linking wire I've missed which is a simple fix?
My brain says I just need to link the CH from the receiver with the boiler or something, but not 100% sure, and don't want to blow the system.
Any advice would be appreciated.


