Hive wiring to grant boiler

Joined
29 Jan 2022
Messages
5
Reaction score
1
Country
United Kingdom
Hi, having a bit of trouble

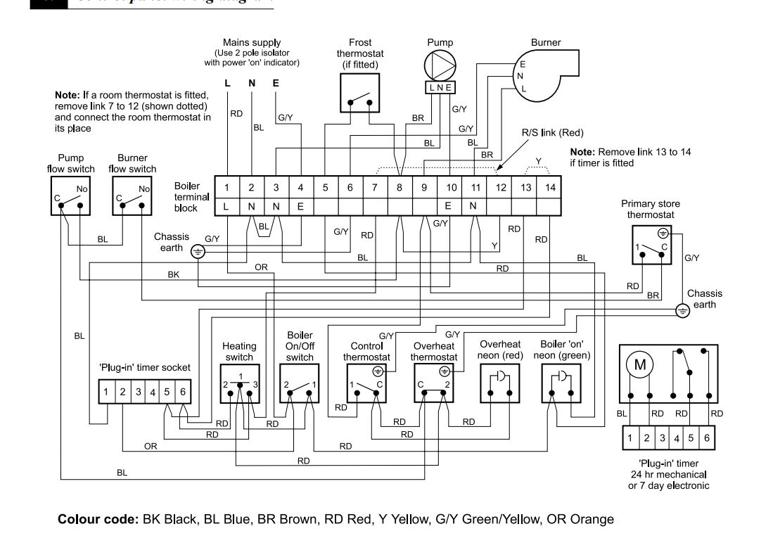
Boiler has a manual timer fitted that has never been used, do I wire the hive up to that or remove the link between 7 and 12 and put it there.
20220102_142618.jpg
a.JPG
 
Okay so update, I've got it working, but if I turn the boiler thermostat up it bypasses the hive and turns the heating on constant, so I'm only able to use the hive with the low heat setting on the boiler?
 
Take your wiring from the plug in timer,

1 on timer to N on hive
2 on timer to L on hive
5&6 on timer to 1&3 on hive (either way round doesnt matter)
 
13 & 14 there should be a link which looks like it’s been taken out already…. Connect 1 & 3 of hive to 13 & 14 of boiler.
 

If you need to find a tradesperson to get your job done, please try our local search below, or if you are doing it yourself you can find suppliers local to you.

Select the supplier or trade you require, enter your location to begin your search.


Are you a trade or supplier? You can create your listing free at DIYnot Local

 
Back
Top