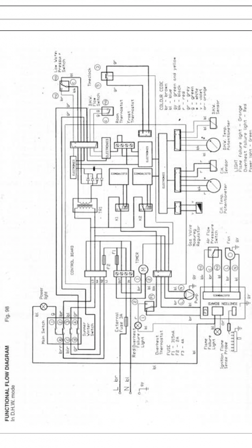
Hi i was wondering if anyone can help. I came to use my hot water the other day and noticed there wasn't any power to the boiler. Checked the pcb board and the 2 amp was blown so i replaced it and it blew again.
Things ive done.
Disconnected the pump to the board and the fuse still blew so not the pump.
So i removed the ignition board away from the gas valve which has a 4 pin connector pushed in the back of the board and the fuse didn't blow.
The ignition board has the aps and fan connected to it and the fan was running but if i was to pushed the board back into the gas valve the fused would blow.
So my question is would it be the gas valve causing the short or the ignition board. The fuse on the ignition board never blows it the 2 amp fuse on the main pcb board that blows
Any advice would be much appreciated.
Things ive done.
Disconnected the pump to the board and the fuse still blew so not the pump.
So i removed the ignition board away from the gas valve which has a 4 pin connector pushed in the back of the board and the fuse didn't blow.
The ignition board has the aps and fan connected to it and the fan was running but if i was to pushed the board back into the gas valve the fused would blow.
So my question is would it be the gas valve causing the short or the ignition board. The fuse on the ignition board never blows it the 2 amp fuse on the main pcb board that blows
Any advice would be much appreciated.
