Worcester Bosch Greenstar Boiler - Temperature Cycling

Joined
10 Mar 2012
Messages
31
Reaction score
0
Location
Surrey
Country
United Kingdom
My system boiler seems to be exhibiting some very odd behaviour.
The heating had been off all day, so the system temperature was around 32oC. I turned the boiler on and it quickly got up to ~65oC. It continued to rise up to 81oC before suddenly dropping back to ~60oC. The temperature then climbs relatively quickly back to ~80 before dropping back and the process starts all over again.
The radiator's dont appear to be warming up. I can hear the circulating pump working, but it does sound like it's struggling. The whole system is only 3 years old and has been serviced annually. Any suggestions for what I could try? (I've tried turning the heating off and on again, but have the same problem).
 
This problem has happened twice now, but this morning, the boiler fired up and worked absolutely fine again. I've recently had the expansion vessel on the CH changed, but there haven't been any other system changes recently. How common is a blockage and how on earth would you go about trying to locate where it might be? (Presumably it must be before the first radiator?) Is a 3 year old circulating pump likely to be a culprit?
 
How old is your central heating system ,pipework and radiators etc ? Do you have a filter on the system and is pipework to radiators microbore ,10 mm or less ? As Flameport stated above , it sounds like a circulation issue , possibly because your system needs cleaning .
Edit , just read your post again ,after only 3 years of a brand new install its less likely to be full of crud.
 
When this was happening, the pressure was low ~0.5bar. When the water temperature is very low (~20oC), the pressure can be even lower than this. The pressure has always fluctuated quite a lot on the system. Under normal running conditions, it holds pretty steady around 1.5bar, but there are occasions where the pressure rises up to just over 2 bar. I can find no rhyme or reason for the large fluctuations in pressure. The expansion vessel was faulty, but I've just had that replaced. Since then, I don't appear to be needing to top the system up, but it might be to soon to tell.
 
Is the ENTIRE central heating system only 3 years old ,or just the boiler ??
 
The system is part new, part old. The Boiler, HW system and all immediate pipework and systems are 3 years old. There is an 'original' section of pipework servicing 3 old radiators (radiators ~20 years old - pipework much older). The run from the boiler is 22mm for most of the way in new copper, but then has has splits into 2 T's of 15mm - 1 serving 3 radiators, the other 4 radiators. The system is by no means a 'neat ring' as it's grown organically rather than being 'designed'. That said, the last changes to the system were probably in March 2017 and this is the first time that this particular problem has occurred. All other radiators are new (<3 years old). Could it be the circulating pump is undersized? Only 4 radiators have been added to the system since the original 'upgrade'. There is a magnaclean on the system (on the return, just before the boiler). I presume the condition of that is something I can check myself?
 
You can check the filter for sure ,it will give an indication of the Cleanliness of your system .it sounds like a circulation issue ,and intermittent too ,you mentioned that the pump sounds like its struggling so the pump is worth investigation.
 
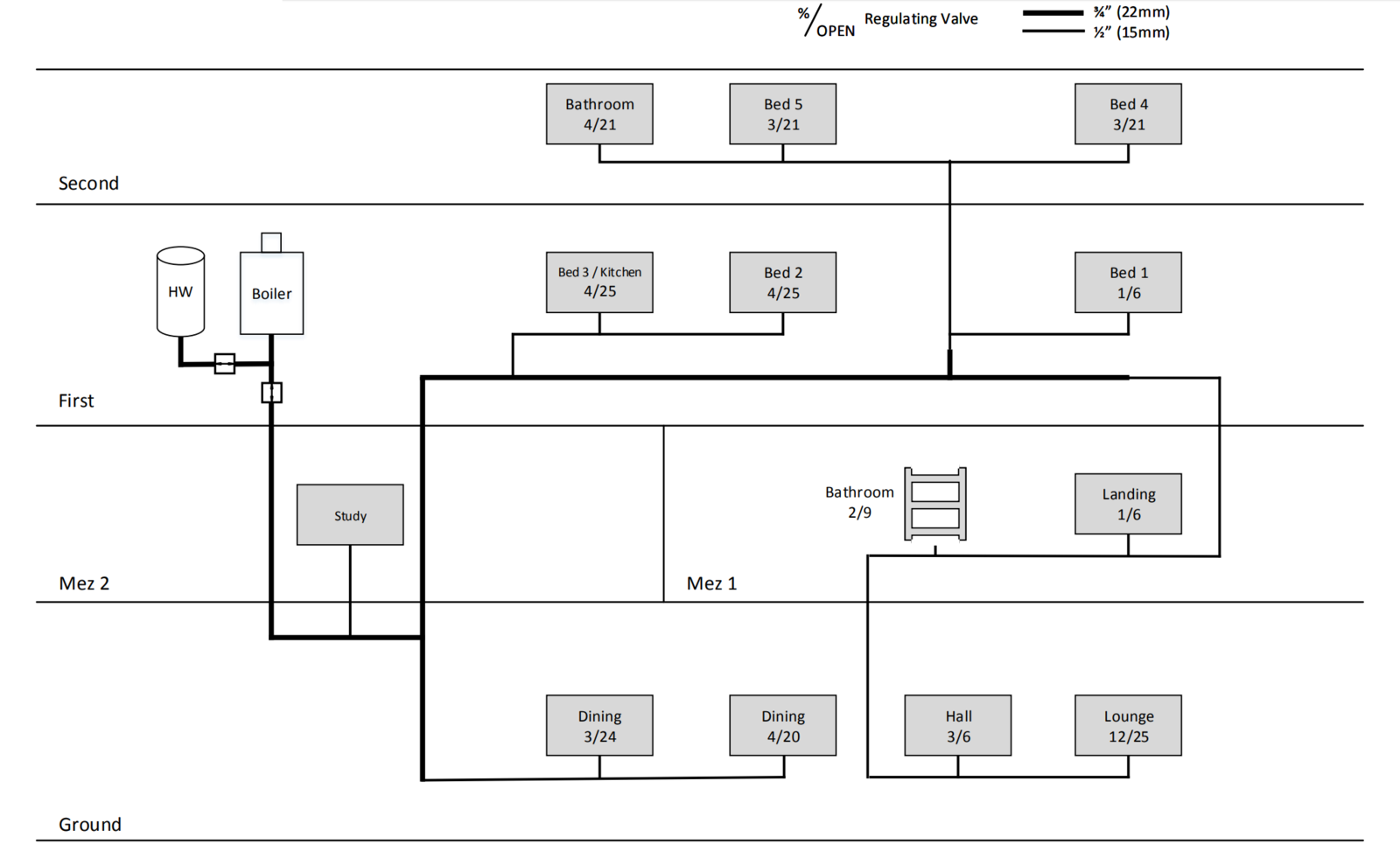
Actually - my description above isn't quite right. Here's a plan of the system. There are 2 additional ground floor radiators added since I drew this. The pipework from the boiler to ground is 3 years old, from first to second is probably 2.5 years old. The rest is very old, but only the bed2 and bed3 radiators are 'original' (~20 years)
 

Attachments

  • Heating.png
    Heating.png
    97.7 KB · Views: 263
So.. having gotten home this evening, I've opened up the magnetic filter and it didn't look too bad. Very little build up, but I've given it a clean and put it all back together again. Fired up the boiler and the pump is definitely struggling.
I've tried just running the HW circuit, just the CH and Both together, and under any configuration, the pump is struggling. I'm hoping that means it's unlikely to be a blockage and if it is, it must be somewhere between the boiler and 2 port valves? Anything else I should try before getting a new pump fitted? If not, are there any particular makes of pump I should choose / avoid? I think I have a CPL pump at the moment..
 
I would advise you to contact the company that installed / regularly serviced ,to diagnose your problem. There is no substitute for a site visit ,to fully diagnose what is going on. The info you have provided points to a problem with the pump ,but if it is only 3 years old ,its failure is not impossible, but premature to say the least .
 
The original installer has ceased trading, so will call a local plumber. The system seems to be somewhat cursed as within the 3 years its been installed.. 1 2 port valve has died and needed to be replaced. Both the HW and CH expansion vessels failed. Now it looks like the pump has gone and following on from my investigations the filing loop has stated leaking at the taps and the magnetic filter has also started leaking at the taps! Oh, and of course the external 40mm condensate drain froze this winter which is shared by a basin waste so that flooded the kitchen ;)
 
My system boiler seems to be exhibiting some very odd behaviour.
The heating had been off all day, so the system temperature was around 32oC. I turned the boiler on and it quickly got up to ~65oC. It continued to rise up to 81oC before suddenly dropping back to ~60oC. The temperature then climbs relatively quickly back to ~80 before dropping back and the process starts all over again.
The radiator's dont appear to be warming up. I can hear the circulating pump working, but it does sound like it's struggling. The whole system is only 3 years old and has been serviced annually. Any suggestions for what I could try? (I've tried turning the heating off and on again, but have the same problem).
Do you have TRVs? If so, there should be at least one rad without a TRV, preferably the one where the room stat is located (if you have a room stat). Or possibly a permanent boiler bypass pipe. If you have TRVs on all your rads, and they're set low, now the weather has warmed up they could be all closing down, hence the pump struggling and the short time to raise temperature. You could try opening one or two of them fully as a check.
 
3 Radiators do not have TRVs and there is a boiler bypass pipe. Also - the pump appears to struggle even with just the HW circuit open, so I'm hoping it's either the pump or a blockage ahead of the 2x 2port valves..
 

If you need to find a tradesperson to get your job done, please try our local search below, or if you are doing it yourself you can find suppliers local to you.

Select the supplier or trade you require, enter your location to begin your search.


Are you a trade or supplier? You can create your listing free at DIYnot Local

 
Back
Top