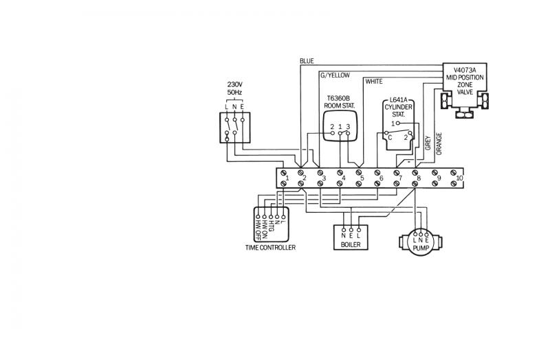
Trying to understand Y plan wiring
have drawn it out how I think it goes.
Is this right
The circles with letters are to show the flow of electric
View media item 22218 View media item 22217
have drawn it out how I think it goes.
Is this right
The circles with letters are to show the flow of electric
View media item 22218 View media item 22217
