Help - Replace old Honeywell thermostat with Hive 1

Joined
4 Jul 2017
Messages
2
Reaction score
0
Country
United Kingdom
53386415.jpg
Capture.JPG
IMG_3978.JPG
IMG_3981.JPG
IMG_3982.JPG
IMG_3983.JPG
IMG_3984.JPG
IMG_3985.JPG
 
Hello i am trying to figure out the wiring that i already have so i can wire the hive. Can you please have a look at the pictures and let me know your thoughts?

As you can see from the pics the H/W thermostat is connected with only two wires. I tried to connect N and L on hive it work but doest switch on and of the boiler. I gues i need another wire.

Now in the garage where the bioler is i can see two wires connected on room stat but i have now idea what they are doing. I also have a fuse box that goes to boiler but not sure if this in or out of the bioler or both! Is really confusing!
My boiler is a combi.
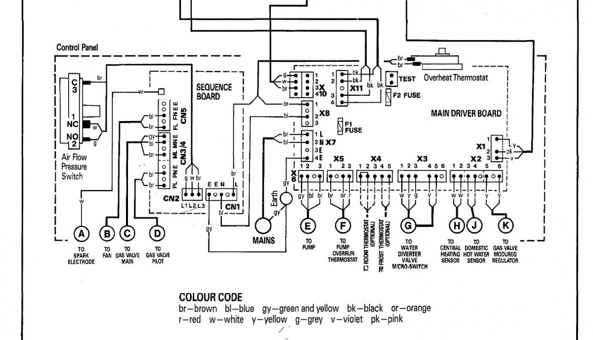
I have included the wiring diag from the bioler and hive as well as pictures from my current config.

Thanks for your help
 
Your info supplied confirms your installation is classed as Sui generis.

In this instance your boiler service person should install your hive :idea:
 

If you need to find a tradesperson to get your job done, please try our local search below, or if you are doing it yourself you can find suppliers local to you.

Select the supplier or trade you require, enter your location to begin your search.


Are you a trade or supplier? You can create your listing free at DIYnot Local

 
Back
Top