Hi,
I have moved to a house with a oil Combi boiler and a thermostat (Grant) which is on the wall in the kitchen.
Can I replace this with my hive receiver do you know? I'm a joiner to trade so very limited ability with things like this although I replaced my old one but it was like for like (a Drayton for the hive) and not an oil boiler I don't know if it's any different.
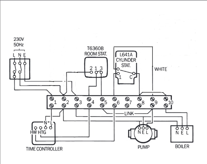
Is anyone able to help with the wiring. Obviously earth to earth, N to N, L to L but it's the other I am struggling with, what wire would got to what on the hive receiver (black plate in the pictures attached).
Thanks guys
I have moved to a house with a oil Combi boiler and a thermostat (Grant) which is on the wall in the kitchen.
Can I replace this with my hive receiver do you know? I'm a joiner to trade so very limited ability with things like this although I replaced my old one but it was like for like (a Drayton for the hive) and not an oil boiler I don't know if it's any different.
Is anyone able to help with the wiring. Obviously earth to earth, N to N, L to L but it's the other I am struggling with, what wire would got to what on the hive receiver (black plate in the pictures attached).
Thanks guys



