Help please, HIVE - Ordered the wrong one and they wont cancel it

Joined
28 Nov 2018
Messages
10
Reaction score
0
Country
United Kingdom
Hi All,

First time post so apologies if i'm straight in there begging for help.

I've just ordered the "Heating and Water" version of the hive instead of the single channel - all my own fault, got excited and hit the buy it now button on the Currys ebay site.

Literally realised as soon as I placed it so emailed Currys, they cant cancel the order or change it to a single channel one, I have to refuse delivery and once they have it back, they will refund within 14 days....wont even exchange in store (again, fine, my own fault - seems silly though)

My question is this, from what I have read you can indeed use the dual channel receiver, but only if the boiler uses 230v switches - is that right?

My Boiler is a Vokera Unica HE 28, wiring is attached.

It does indeed say 230v at the main power terminals, but not above the clock / thermostat terminals.

Can it be done on this boiler? Last thing I want to do it pop it!

I know on the single channel, id simply connect up common and 3 (heat on) but on the dual channel there is no common, and Id be connecting to terminal 4 (if it were possible).

Help!
 

Attachments

  • boiler wiring.JPG
    boiler wiring.JPG
    28.8 KB · Views: 956
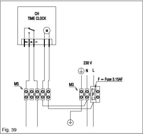
Many thanks Ian, to confirm, I believe with the dual controller I would be wiring like the attached picture?

I currently don't have a thermostat in the house! - just the time clock - I presume it would be safe to remove the time clock wiring? Other wise id have to have that in the "On" position at all times
 

Attachments

  • hivewiring.jpg
    hivewiring.jpg
    74.8 KB · Views: 20,025
When the timer is set to OFf one of the two control wires from it will NOT be Live and when it is ON that same wire will become Live.
That is the wire which your Hive will then control by connecting it to the Hive Heating On terminal and this will also effectively bypass the timer which must be either switched to OFF or disconnected completely.
There is no need to connect anything to the Hive Heating OFF terminal.
 
Last edited:
So just whack my multimeter on the boiler, see which one is live when the timer is switched to on and connect terminal 4 on the Hive dual channel? - great stuff
 
Yes, one of the wires will be Live permanently but it's the other switched one that should connect to terminal 4 of Hive.
 
Hi guys,

Sorry for questioning this again, ive now received the Hive and got the manual out and found this:

boiler2.JPG


As I understand it the Hive dual channel (heating and hot water) doesn't have a common so shoots 230v from terminal 4 on the hive wiring - wouldn't this pop my system? given the picture above says don't connect anything with high voltage to the low voltage terminal strip.

Cheers in advance
 
But you connect terminal 4 on the hive to the switched live at TA TA at the boiler that is the high voltage connections , you have been advised how to check which one is the switched live, do not connect any other wires except LNE at the hive, and do not use any of the low voltage connections at the boiler
 
All done guys, cheers for the help.

Popped the multimeter on it, found the switched live (230v which was a relief) removed the mechanical clock wire, put the "spare" wire from the 4 core cable, to outlet 4 on the hive. The rest self explanatory obviously.

Took around 20 minutes all in. Thanks very much guys.
 
Odd terminology being used here. 230V is low voltage.
 
Odd terminology being used here. 230V is low voltage.
Yep .... though in the world of boilers, 12-24V is called low voltage and 240v is high. A boiler's PCB usually has what is termed as a high and a low voltage side.
 
Hi sorry to jump in on this, I have the same issue (dual receiver on a combi), replacing a Honeywell BDR91.

Hi have the Live and neutral a wire in terminal B which I think is switched, and in A I have a permanent live, just wondering what I do with this live?

Hopefully someone can help?

Thanks in advance.
 
As long as you have power going to the Hive, you simply need to connect the switched live to the switch for heating on the hive - think of it as a simple switch, that's all the Hive is, sends a signal, same as a mechanical clock, when it recognises the heating needs to come on.

You would probably get more exposure if you started your own thread with what model of boiler etc - some don't work at all with the Hive, dependant on connections.
 
You can only use a dual channel Hive with a combi if your boiler is wired for 230V control. Some have a 24v control circuit and then a dual channel Hive is not suitable for them.

For 230V control, the BDR is generally wired as below. With a link between L and A as shown:

bdr.JPG


You don't need the external link with the Hive, because the Hive dual channel has a link to 230V built in. (This is why it is not suitable for 24v boilers)

N & L are straightforward to move over (the two L terminals at the BDR are joined together so are electrically the same connection)

The wire currently in B will go to the dual channel Hive terminal 4 heating on.
 

If you need to find a tradesperson to get your job done, please try our local search below, or if you are doing it yourself you can find suppliers local to you.

Select the supplier or trade you require, enter your location to begin your search.


Are you a trade or supplier? You can create your listing free at DIYnot Local

 
Back
Top